Three-Phase Pad-Mounted Transformer
Wasion transformers are designed for applications in Rural & Urban Distribution, Commercial & Industrial sectors, and Agriculture, offering reliable, energy-efficient solutions that meet diverse needs.
Rural & Urban Distribution
Commercial & Industrial
Agriculture
Wasion transformers offer flexibility with both customized and standard configurations, powered by advanced automated equipment, a skilled technical team, and an efficient supply chain operation to ensure prompt delivery for all transformer needs. Using state-of-the-art 3D modeling, Wasion has engineered compact, high-efficiency distribution transformers crafted from premium silicon steel, designed for ease of transportation and installation.
Key Features & Differentiators
- Wasion three-phase pad-mounted transformers are designed to protect against environmental hazards and meet strict customer specifications.
- All transformers adhere to ANSI, NEMA, DOE, IEEE and CSA standards, with options for live-front or dead-front designs in both radial and loop feed configurations.
- Ideal for underground power systems, Wasion transformers enhance city aesthetics by enabling buried distribution lines.
- Wasion’s high-quality corrugated radiators provide superior cooling and a visually appealing design.
- Proven to withstand rigorous conditions, Wasion transformers deliver reliable performance backed by years of testing and innovation for competitive, high-quality solutions.
Specifications
| Base KVA Rating | 45, 75, 112.5, 150, 225, 300, 500, 750, 1000, 1500, 2000, 2500, 3000, 3750, 5000 |
| Frequency | 60 Hz or 50 Hz |
| Standard | ANSI, IEEE, CSA, DOE and NEMA |
| Cooling class | ONAN or KNAN |
| Temp Rise | 65°C |
| Winding Material | Copper/Aluminum |
| Core Material | Silicon Steel |
| Oil Type | 1. Type ll Mineral Oil 2. FR3 Oil |
| Primary BIL | 60 kV to 200 kV |
| lmpedance Guidelines |
Standard impedance according to ANSI C57.12.26 |
| Operating Voltages for 45kVA through 1500kVA rating | |
| High Voltages(HV) | 4160GrdY/2400V through 34500 GrdY/19920V 2400 V through 34500 V Delta |
| High VoltageTaps | All Voltages are available with 5 step taps |
| Low Voltage (LV) | 208Y/120V, 480Y/277V, 480V, 600Y/347V, 600V, 240V, and 240V with 120V mid-tap in one phase 4160Y/2400V, 4160V, 2400V |
| Operating Voltages for 2000kVA through 5000kVA rating | |
| High Voltages(HV) | 12470 GrdY/7200 V through 34500 GrdY/19920V 4160V through 34500V Delta |
| High VoltageTaps | All voltages are available with 5 step taps |
| Low Voltage (LV) | 480Y/277V, 480V, 240V, 600Y/347V, 600V 4160Y/2400V, 4160V, 2400V |
Standard Features
HV Bushing Config
- Dead-front or live-front
- Loop feed or radial feed
Fluid Options
- Type II Mineral Oil
- Envirotemp™ FR3™
Standard Gauge/Accessory Package
- Pressure relief valve
- Pressure vacuum gauge
- Liquid temperature & level gauges
- Drain & sample valve
- Adjustment taps
Switch Options
- 2 Position LBOR Switch
- 4 Position LBOR Switch (V-blade or T-blade)
Fusing Options
- Bay-O-Nets and CLFs
Construction
- 3-legged core or 5-legged core
- Rectangular wound copper or aluminum windings
- Carbon-reinforced or stainless steel tank
- Steel divider between HV and LV cabinets
- Penta-head captive bolt
Optional Design Features & Accessories
- Gauges with contacts
- External drain and sample valve
- Electrostatic shielding
- K-Factor design
- Surge arresters
Typical Configurations
Available in live or dead-front designs with either radial or loop feed configurations, these transformers feature high-efficiency silicon cores, copper or aluminum windings, and NO PCB mineral oil or FR3 oil. Both configurations come with key components, including bayonet fuses, backup fuses, lift lugs, a tap changer, a pressure relief valve, gauges for vacuum pressure, oil level, and oil temperature, a fill plug, a drain valve with sampling, and optional load switches.
| Feature | Radial Feed | Loop Feed |
| HV Dead-Front Bushings (Primary) | 3 (six) | 6 (six) |
| LV Spade Bushings (Secondary) | 4 (three) | 4 (three) |
| Bayonet Fuses | 3 (three) | 3 (three) |
| Backup Fuses | 3 (three) | 3 (three) |
| Lift Lugs | 4 (four) | 4 (four) |
| ANSI Standard Parking Stand Brackets | 3 (three) | 6 (six) |
| Ground Steel Pads | 2 (three) | 3 (three) |
| Load Switch (Optional) | 2-position | 4-position |
| Rating | 45 kVA | 300 kVA |
| Primary Voltage (V) | 12,470 | 13,200 Delta |
| Secondary Voltage (V) | 208 GrdY/120 | 480 GrdY/277 |
| Frequency | 60 Hz | 60 Hz |
| Vector Group | Yyn0 | Dyn1 |
| Conductor | Aluminum | Aluminum |
| Insulating Oil | Mineral Oil | Mineral Oil |
| Impedance | 2–6% | 3.5–4.5% |
| Altitude | ≤1,000 m | ≤1,000 m |
| Core Form | Three-Phase Three-Column | Three-Phase Three-Column |
This comprehensive approach ensures that Wasion transformers are well-equipped for various operational needs, from standard energy distribution to high-demand industrial setups, combining reliable construction with enhanced flexibility.
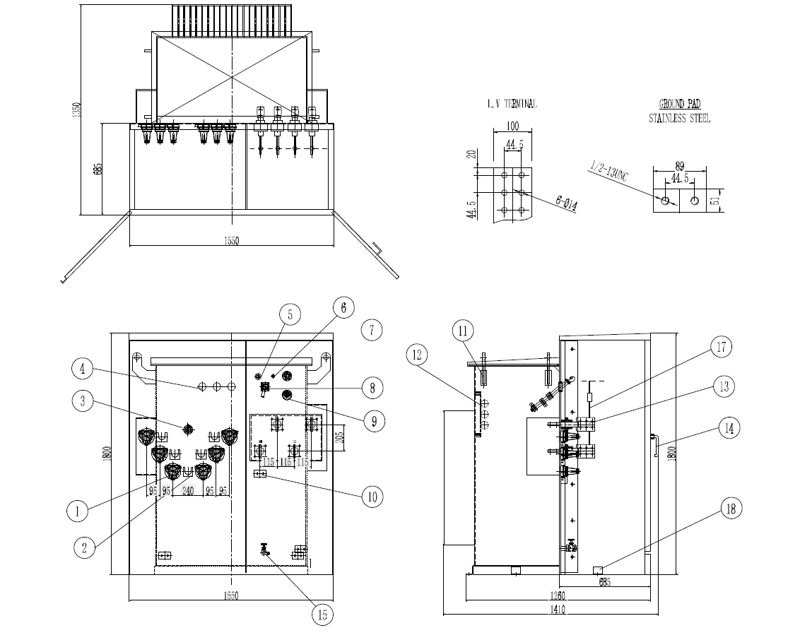
Dead Front – Loop Feed
| No. | Description | QTY |
| 1 | HV Bushing with 200-Amp Bushing Well Inserts | 6 |
| 2 | Parking Stand Bracket | 5 |
| 3 | Tap Changer | 1 |
| 4 | Bayonet Fuse | 3 |
| 5 | Fill Plug | 1 |
| 6 | Pressure Relief Valve | 1 |
| 7 | Vacuum Pressure Gauge | 1 |
| 8 | Oil Level Gauge | 1 |
| 9 | Oil Temperature Gauge | 1 |
| 10 | Ground Steel Pads | 3 |
| 11 | Lifting Lug | 4 |
| 12 | Backup Fuse | 3 |
| 13 | LV Bushing with Stainless Steel Base | 4 |
| 14 | Door Handle | 1 |
| 15 | Drain Valve | 1 |
| 16 | Nameplate | 2 |
| 17 | Bushing Spade Support | 4 |
| 18 | Connected Steel-Plate | 4 |
Note: The outline drawing and parameters above represent typical design data for a 300kVA model, provided for reference. Custom designs are available
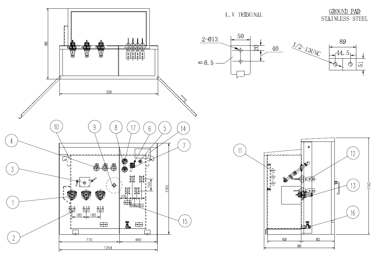
Dead Front – Radial Feed
| No. | Description | QTY |
| 1 | HV | 3 |
| 2 | Parking Stand Bracket | 3 |
| 3 | 2-Position Load Switch | 1 |
| 4 | Bayonet Fuse | 3 |
| 5 | Fill Plug | 1 |
| 6 | Pressure Relief Valve | 1 |
| 7 | Oil Level Gauge | 1 |
| 8 | Oil Temperature Gauge | 1 |
| 9 | Tap Changer | 1 |
| 10 | Lifting Lug | 4 |
| 11 | Backup Fuse | 3 |
| 12 | LV Bushing | 4 |
| 13 | Door Handle | 1 |
| 14 | Nameplate | 1 |
| 15 | Ground Terminal | 2 |
| 16 | Drain Valve | 1 |
| 17 | Vacuum Pressure Gauge | 1 |
Note: The outline drawing and parameters above represent typical design data for a 45kVA model, provided for reference. Custom designs are available
* Specifications of the products are subject to change without prior notice.
For further information about the product, please reach out to our sales team.


